咨询热线:13057020018

新能源电机测试台

当前位置:首页>产品中心 > 新能源电机测试台

电力测功机 400kW新能源电机测试台

试验台功能描述

本试验台实现03000r/min(额定1500r/min)范围内任意调速,满足电机输出轴加载转矩范围0~2000N.m(1500r/min)3000r/min时满足1000Nm

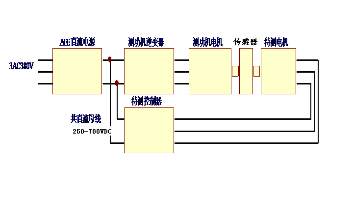
本试验台采用双向可调节电源(AFE直流电源)及变频加载技术,双向可调节电源提供被试电机驱动器所需电能,同时负载电机所反馈的电能提供给调节电源,变频加载能量回馈时,不对电网产生污染。能确保加载电机所吸收的电能反馈给直流电源,电能的转换效率不小于70%。负载电机具有恒转矩、恒转速运转功能,通过计算机接口及软件,完全可以满足加载试验的要求。

试验台控制系统分为手动控制与自动控制两种运行方式,且能方便自由的切换。试验台能够实行程序加载,在限定的范围内任意设定电机的转速、转矩、工况运行时间、自动记录时间等参数,按照设定的试验程序自动地完成试验全过程,并且对试验数据、图形进行实时监测与记录及多种安全监控报警等。程控自动关闭试验设备时,除了工控机,断开试验设备其他所有电源。

试验台具有完善的内部状态显示,使系统运行状态透明化;也具有完善的故障自诊断能力,自动检测故障点,帮助维修人员及时准确的查找故障点。

试验台应具有连锁报警及连锁停机的功能,报警正确率要达99.9%以上。

  台架整体参数

具体参数如下:

1、  直流电源:为双向直流电源(与加载变频共母线),电压可调节范围250-700VDC,输出电压通过触摸屏简单快速设置,方便操作。

2、  电机选用380V315kW交流变频电机, 0~1500r/min 范围内转矩0~2000N.m连续可调,1500~3000r/min范围内转矩0~1000N.m连续可调

3、  用交流变频回馈加载,加载能量通过交流负载电机回馈AFE直流电源,因为机械损耗的缘故,不够的电由电网供给驱动与加载电机同时工作时,保证加载电机所吸收的电能反馈给驱动电机,并保证电能的转换效率不小于70%。

4、转矩传感器用ZJ-2000N.m,仪表采用TR转矩转速测量仪,显示电机输出转矩、转速、功率,并通过TCP/IP与计算机通讯。

5、强电柜内安装变频器,快速熔断器、接触器、开关等。通过数字接口与计算机通讯,可以手动控制输入转速和加载转矩,也可以计算机程序控制。